电力设备:关注开关企业 兼顾业绩增长
 
→ 产品栏目分类
 >> DeM500系列电量变送器
 >> DeM300系列开关柜智能操显
 >> DeM200J低压电机智能保护控制器
 >> DeM100Z综合电力测控仪
 >> DeM100S(X)电子式电度表
 >> DeM100E系列多功能电力仪表
→ 联系德韦尔
无锡德韦尔电气有限公司欢迎您!
地址:无锡工业设计园滴翠路100号A幢1507室
电话:0510-85845007
电话:13961885106
传真:0510-85845009
网址:www.dewell.biz
E-mail:2105566@163.com
邮编:214072
→ 产品展示
您当前位置 >> 主页 >> 产品展示
DeM100S(X)电子式电度表

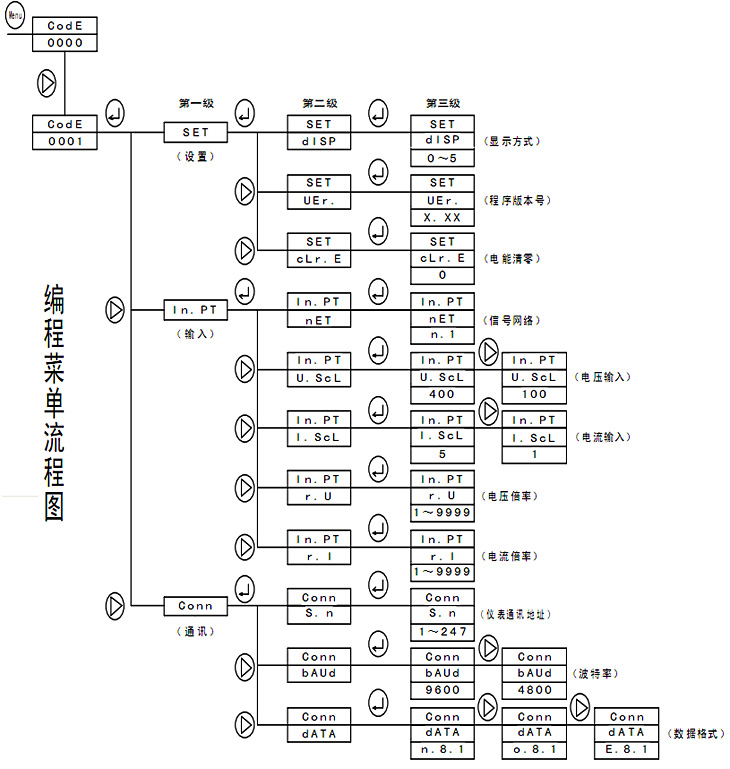
 ●  编程注解
系 统 设 置: 显示设置(dISP:0~4) (分别表示自动循环显示或电压/电流/频率、有功功率/无功功率/功率因数、正有功电能、正无功电能定位显示)程序版本号(VEr.)(1.21 版或其它版本号)电能清除(cLr.E)(电能计量复位清零)
输 入 编 程: 输入网络(nET)(单相)
              电压范围(U.ScL)(100V,400V)
              电流范围(I.ScL) (1A,5A)
              电压变比(r.U) (1~9999)
              电流变比(r.I) (1~9999)
数字通讯编程:仪表地址(S.n)(1~247)
              波特率(bAUd)(9600/4800)
              数据格式(dATA) (n.8.1/e.8.1/o.8.1)
●  设置更改举例
    A.原仪表电流变比为500A/5A(倍率为100倍) ,现改为 1500A/5A(倍率为 300倍) ,具体流程如下:

« 1 2 3 4 5 6 7 8 9 10 »

上一页:DeM100Z综合电力测控仪
下一页:DeM100E系列多功能电力仪表
    

 
 
Copyright © 2011 无锡德韦尔电气有限公司 All Rights Reserved.
苏ICP备00000000号